Особенности подключения насосного оборудования
Если для обслуживания дома используется система принудительной циркуляции, то при отключении электрического питания насос для котла должен продолжать свою работу, получая энергию от запасного источника. В связи с этим лучше всего оснастить отопительную систему ИБП, который будет поддерживать работу конструкции еще на протяжении нескольких часов. Продлить сроки работы резервного источника помогут подключенные к нему внешние аккумуляторы.
При подключении насоса нужно избежать возможности попадания в клеммы конденсата и влаги. Если теплоноситель разогревается более чем до 90 °C, то для подключения используется термостойкий кабель. Также потребуется избежать соприкосновения стенок труб и силового кабеля с мотором и корпусом насоса. Силовой кабель подключается к коробке клемм с правой или левой стороны с изменением расположения заглушки. В случае с боковым расположением коробки клемм кабель должен заводиться только с нижней стороны. Обязательное условие – к насосу должно быть подключено заземление.
Для работы в котельных часто используются сетевые насосы. Такие изделия выполняют функцию перекачивания в тепло-сетевой системе горячей воды. Температура сетевой воды, которую способен гонять по трубам установленный агрегат, достигает +180 градусов.
При этом устройство и конструкция сетевых насосов отличается относительной простотой, и в то же время, аппараты показывают высокий уровень производительности на ряду с надежностью.
Как подобрать циркуляционный насос для отопления
Для подбора оборудования с учетом наиболее подходящих параметров необходимо воспользоваться определенными формулами. Однако, только специалисты знают, какие именно формулы необходимо использовать в каждом конкретном случае. А если устройство подбирает незнающий человек, то следует воспользоваться следующими рекомендациями:
- Маркировка циркуляционного насоса. Например, оборудование Grundfos UPS 25-50, где первые две цифры указывают диаметр резьбы гаек – 25 миллиметров (1 дюйм), которые поставляются в комплекте с устройством. Еще существуют насосы с диаметром гаек 32 миллиметра (1,25 дюйма). Вторые две цифры – это максимальная высота подъема теплоносителя в системе отопления – 5 метров, то есть при помощи циркуляционного насоса может создаваться избыточное давление не более 0,5 атмосфер. Также существуют насосы, в которых высота подъема равна 3, 4, 6 и 8 метров.
-
Производительность агрегата. Является главным параметром, определяющим работу агрегата. Представлен объемом теплоносителя, перекачиваемого с помощью насоса. Для расчета применяется формула:
- Q=N:(t2-t1),
- где N – мощность источника тепла. Это может быть котел либо газовая колонка;
- t 1 – показывает температуру воды, которая находится в обратном трубопроводе. Как правило, она равняется +65-70 0 С;
- t 2 – показывает температуру воды, которая находится в подающем трубопроводе (выходит из котла или газовой колонки). Зачастую котел поддерживает +90-95 0 С.
- Расчет системы отопления и ее потерь осуществляется для того, чтобы правильно выбрать расчетные параметры того агрегата, который способен справиться с сопротивлением в системе отопления.
- Уровень подъема системы отопления. Показывает максимальный напор, на который способна отопительная система. Это суммарная величина гидравлического сопротивления в системе отопления. При расчетах гидравлического сопротивления не учитывается этажность обогреваемого здания с замкнутой отопительной системой. В таком случае берется среднее значение – 2-4 метра водяного столба. В малоэтажных домах с традиционной системой отопления этот показатель идентичен.
- Потребность здания в энергии. Это еще один параметр, который стоит учитывать при выборе циркуляционного насоса, хоть и косвенно. Этот показатель указывается в паспорте здания во время его проектирования. Если эти значения отсутствуют, их можно рассчитать. Каждая страна имеет свои стандарты тепла на один квадратный метр. По европейским стандартам для отопления 1 квадратного метра одно- или двухквартирного здания требуется 100 Вт, для многоквартирного здания – 70 Вт. Российский стандарт представлен в СНиПе 2.04.05-91.
- Расход электроэнергии. Любой циркуляционный насос отопления обладает тремя положениями подключения в электрическую сеть. Все сведенья по поводу потребления насосом электрического тока содержатся в табличке на корпусе агрегата (параметры нагрузки). Каждому положению переключателя соответствует новая производительность насоса, то есть количество теплоносителя в час, перекачиваемого устройством по системе отопления. Третье положение переключателя показывает максимальную производительность данного агрегата, а показатель максимального потребления тока насосом указывается в табличке на корпусе насоса.
Оборудование, выпускаемое серийно, имеют усредненные характеристики. Поэтому необходимо учитывать индивидуальность каждой системы отопления.
Обратите внимание!
Выбирать подходящий насос следует с учетом возможности работы агрегата в нескольких режимах, при этом его мощность должна превышать расчетную мощность на 5-10 процентов
Важно!
После полного присоединения всех имеющихся трубопроводов агрегата необходимо: – Провести проверку центрирования валов на насосном агрегате и электродвигателе. Производится это таким образом. Предварительно снимается кожух муфты, затем проводится подцентровка, выставляя основное положение двигателя при помощи регулировочных винтов и подкладок.Эксплуатировать электронасосный агрегат категорически запрещено, без проведения соответствующей проверки и регулирования подцентровки валов электродвигателя и насоса. Финальная центровка должна производится по окончательному месту установки насосного агрегата!
Автоматика и схема котельной установки
Автоматика дает возможность воспользоваться набором программ, управляющих тепловыми потоками. Зависит это и от режима дня, от погоды. В том числе, нужно это и для обогревания дополнительных помещений: игровой комнаты, бассейна.

Есть какие-то популярные пользовательские функции, которые адаптируют работу оборудования с оглядкой на образ жизни хозяев дома. Это и обычная система снабжения горячей водой, и комплекс каких-то индивидуальных опций, которые удобны именно этим жильцам, экономичны. Точно так же можно разработать схему автоматизации котельной, выбрав один из популярных режимов.
Структура условного обозначения насосов типа Д (1Д, 2Д, 4Д)
где 1Д 315-71- марка насоса или агрегата:
- 1 — первая модернизация насоса;
- Д – насос двустороннего входа;
- 315 – подача, м3/ч;
- 71 – напор, м;
- м, а, б- индекс обточки рабочего колеса (м- увеличенный, а или б –уменьшенные диаметры рабочего колеса).
Тип уплотнения вала:
- без обозначения – двойной сальник,
- т – одинарное торцовое.
- По желанию потребителя возможна установка двойного торцового уплотнения типа «тандем» или одинарного со вспомогательным.
Исполнение по материалу проточной части:
-
- детали корпуса/рабочее колесо:
- — без обозначения – серый чугун (СЧ 25),
- -пкп- серый чугун с противокоррозионным покрытием проточной части корпуса и крышки;
- — А- углеродистая сталь (сталь 25Л),
- — К- хромоникелевая сталь типа 12Х18Н9Т.
- — Б- рабочее колесо из бронзы
- детали корпуса/рабочее колесо:
- Индекс исполнения:
- без обозначения – для насосов или агрегатов, предназначенных для эксплуатации в не взрыво и пожароопасных производствах;
- «Е» — для насосов (агрегатов), предназначенных для эксплуатации во взрыво — и пожароопасных производствах.
Классификация
Все насосы делятся на два типа:
Насос с сухим ротором
Рабочая часть ротора не имеет прямого контакта с водой благодаря защите нескольких уплотнительных колес. Изготавливаются эти детали из угольного агломерата, высококачественной стали или керамики, окиси алюминия – все зависит от типа применяемого теплоносителя.
Запуск устройства осуществляется за счет движения колец по отношению друг к другу. Поверхности деталей идеально отполированы, соприкасаясь друг с другом, они создают тонкий слой водяной пленки. В результате чего создается герметизирующее соединение. С помощью пружин кольца прижимаются навстречу друг другу, благодаря чему по мере изнашивания детали самостоятельно подгоняются друг к другу.
Период эксплуатации колец приблизительно три года, что намного дольше эксплуатации сальниковой набивки, нуждающейся в периодической смазке и охлаждении. Показатель коэффициента полезного действия равен 80 процентов. Главная отличительная особенность работы агрегата – высокий уровень шума, в результате чего для его установки необходима отдельная комната.
Насос с мокрым ротором

Как правило, для производства ротора применяется керамика, для подшипников – графит или керамика, для корпуса – чугун, латунь или бронза. Главная особенность работы агрегата – низкий уровень шума, продолжительный период использования без техобслуживания, легкие и простые настройки и ремонт.
Показатель коэффициента полезного действия составляет 50 процентов. Это объясняется тем, что герметизация металлической гильзы, которая отделяет носитель тепла и статор, если диаметр ротора большой, невозможна. Однако, для бытовых нужд, где обеспечивается циркуляция теплоносителя в трубопроводах небольшой протяженности, такие циркуляционные насосы применять целесообразно.
В состав модульной конструкции современного устройства «мокрого» типа входят:
- Корпус;
- Электрический двигатель со статором;
- Короб с клеммниками;
- Рабочее колесо;
- Картуш, состоящий из вала с подшипниками и ротора.
Модульная сборка удобна тем, что в любое время есть возможность замены вышедшей из строя части циркуляционного насоса на новую деталь, а из картуша легко устраняется скопившийся воздух.
Как использовать тепловую схему котельной
Тепловая схема помогает следить за состоянием и функционированием . Из-за дымовых газов не исключено появление коррозии металлических покрытий низкотемпературных или сернокислых. И чтобы она не появилась, следует осуществлять контроль температуры воды. Примечательно, что во входе в котел оптимальной температурой будет 60-70 градусов.

А чтобы была возможность повысить температуру до нужных показателей, устанавливается рециркулярный насос. За водогрейными котлами нужно следить, чтобы их срок службы был приличным, контролируйте постоянство расхода воды. Обычно минимальные данные этого показателя устанавливает производитель.
Чтобы котельные работали хорошо, нужно использовать вакуум-деаэраторы. Обычно водоструйный эжектор создаст вакуум, а для деаэрации используется выделяемый пар. Но, главное, чего боятся при установке котельной, это постоянной привязки к месту. Современная автоматизация многие процессы упрощает.
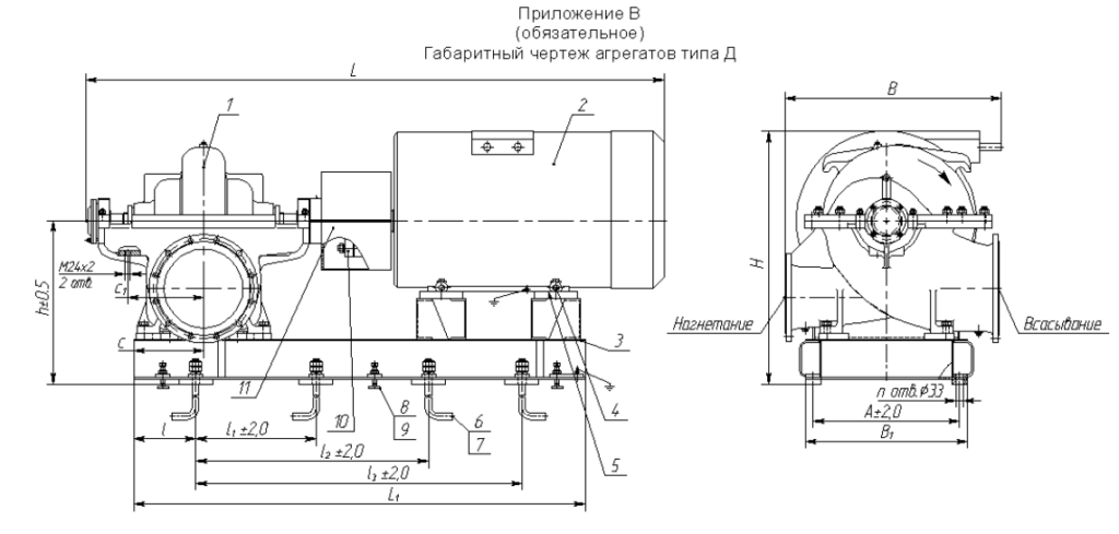
Габаритный чертеж агрегата 1Д200-90б
| L | L1 | l | l1 | l2 | l3 | B | B1 | A | H | h | n | Двигатель | Мощность. кВт | Масса. кг | Масса агрегата. кг |
| 1610 | 1235 | 190 | — | — | 840 | 530 | 450 | 380 | 790 | 480 | 4 | 5А225М2 У3. Т2 | 55 | 340 | 605 |
| 1615 | 1235 | 190 | — | — | 840 | 530 | 450 | 380 | 745 | 480 | 4 | А225М2 У3. Т2 | 55 | 320 | 585 |
| 1495 | 1205 | 190 | — | — | 820 | 530 | 360 | 300 | 750 | 460 | 4 | 5АН200М2 У3. Т2 | 55 | 250 | 500 |
| 1555 | 1240 | 190 | — | — | 820 | 530 | 360 | 300 | 745 | 460 | 4 | 5А200L2 У3. Т2 | 45 | 255 | 500 |
| 1575 | 1240 | 190 | — | — | 820 | 530 | 360 | 300 | 735 | 460 | 4 | A200L2 У3. Т2 | 45 | 255 | 500 |
| 1395 | 1125 | 190 | — | — | 780 | 530 | 350 | 290 | 750 | 460 | 4 | 4AMH180M2 У3 | 45 | 185 | 430 |

Технические характеристики насосов типа Д, 1Д, 2Д.
|
Марка насоса |
Подача, м3/час |
Напор, м |
Частота вращения, об/мин |
Потребляемая мощность, кВт |
Допускаемый кавитационный запас, м |
|
Д160-112a |
160 |
112.00 |
2900 |
89.00 |
4.80 |
|
Д160-112a |
150 |
100.00 |
2900 |
72.00 |
4.80 |
|
Д160-112aб |
135 |
80.00 |
2900 |
52.00 |
4.80 |
|
Д160-112a |
80 |
28.00 |
1450 |
12.00 |
4.50 |
|
Д160-112a |
70 |
25.00 |
1450 |
10.00 |
4.50 |
|
Д200-36 |
200 |
36.00 |
1450 |
37.00 |
4.30 |
|
Д200-36а |
190 |
29.00 |
1450 |
30.00 |
5.30 |
|
Д200-36б |
180 |
25.00 |
1450 |
22.00 |
6.00 |
|
1Д200-90б |
320 |
50.00 |
1450 |
72.00 |
4.50 |
|
1Д200-90б |
300 |
39.00 |
1450 |
47.00 |
4.60 |
|
1Д200-90бб |
300 |
30.00 |
1450 |
36.00 |
4.80 |
|
1Д200-90б |
200 |
90.00 |
2900 |
82.00 |
5.50 |
|
1Д200-90б |
180 |
74.00 |
2900 |
72.00 |
5.80 |
|
1Д200-90бб |
160 |
62.00 |
2900 |
42.00 |
5.90 |
|
1Д200-90б |
100 |
22.00 |
1450 |
12.50 |
5.30 |
|
1Д250-125 |
250 |
125.00 |
2900 |
152.00 |
6.00 |
|
1Д250-125а |
240 |
101.00 |
2900 |
110.00 |
6.40 |
|
1Д250-125 |
125 |
30.00 |
1450 |
27.00 |
5.50 |
|
1Д315-50 |
315 |
50.00 |
2900 |
68.00 |
6.50 |
|
1Д315-50а |
300 |
42.00 |
2900 |
50.00 |
6.70 |
|
1Д315-50б |
220 |
36.00 |
2900 |
39.00 |
6.80 |
|
1Д315-71 |
315 |
71.00 |
2900 |
98.00 |
6.50 |
|
1Д315-71а |
300 |
60.00 |
2900 |
80.00 |
7.00 |
|
1Д500-63 |
500 |
63.00 |
1450 |
142.00 |
4.50 |
|
1Д500-63а |
450 |
53.00 |
1450 |
97.00 |
4.80 |
|
1Д500-63б |
400 |
44.00 |
1450 |
78.00 |
5.00 |
|
1Д630-90 |
630 |
90.00 |
1450 |
230.00 |
5.50 |
|
1Д630-90а |
550 |
74.00 |
1450 |
185.00 |
5.80 |
|
1Д630-90б |
500 |
60.00 |
1450 |
144.00 |
5.90 |
|
1Д630-90 |
500 |
38.00 |
980 |
81.00 |
5.00 |
|
1Д630-90а |
470 |
60.00 |
980 |
50.00 |
5.20 |
|
1Д630-90б |
420 |
25.00 |
980 |
50.00 |
5.20 |
|
1Д630-125 |
630 |
125.00 |
1450 |
365.00 |
5.50 |
|
1Д630-125а |
550 |
101.00 |
1450 |
282.00 |
5.60 |
|
1Д630-125б |
500 |
82.00 |
1450 |
222.00 |
5.70 |
|
1Д800-56 |
800 |
56.00 |
1450 |
166.00 |
5.00 |
|
1Д800-56а |
740 |
48.00 |
1450 |
130.00 |
5.10 |
|
1Д800-56б |
700 |
40.00 |
1450 |
106.00 |
5.20 |
|
1Д1250-63 |
1250 |
63.00 |
1450 |
290.00 |
6.00 |
|
1Д1250-63а |
1100 |
52.50 |
1450 |
220.00 |
6.10 |
|
1Д1250-63б |
1050 |
44.00 |
1450 |
175.00 |
6.20 |
|
1Д1250-63 |
800 |
28.00 |
980 |
90.00 |
5.50 |
|
1Д1250-63а |
740 |
24.00 |
980 |
70.00 |
5.60 |
|
1Д1250-63б |
710 |
20.00 |
980 |
53.00 |
5.70 |
|
1Д1250-125 |
1250 |
125.00 |
1450 |
625.00 |
5.50 |
|
1Д1250-125а |
1150 |
102.00 |
1450 |
450.00 |
5.60 |
|
1Д1250-125б |
1030 |
87.00 |
1450 |
360.00 |
5.70 |
|
1Д1600-90 |
1600 |
90.00 |
1450 |
520.00 |
7.00 |
|
1Д1600-90а |
1450 |
75.00 |
1450 |
380.00 |
7.10 |
|
1Д1600-90б |
1300 |
63.00 |
1450 |
290.00 |
7.20 |
|
2Д630-90 |
630 |
90.00 |
2950 |
250.00 |
5.50 |
|
2Д630-90а |
550 |
74.00 |
2950 |
180.00 |
5.50 |
|
2Д2000-21 |
2000 |
21.00 |
980 |
133.00 |
2.50 |
|
2Д2000-21а |
1850 |
19.00 |
980 |
132.00 |
2.50 |
Агрегат насосный центробежный 1Д 200-90
Центробежные насосы типа Д (включая 1Д, 2Д, 4Д) устанавливаются горизонтально. Имеют возможность подачи жидкости с обеих сторон. Эти агрегаты в основном применяют для перегонки как пресной, так и морской воды, а также неагрессивных химических жидкостей с температурой по цельсию до +95 градусов, в составе которых масса содержания твердых частиц не более 0,05%, а размер не более 0,2мм и микротвердостью не превышающей 6,5 ГПа (650кгс/мм2). Благодаря своим конструктивным особенностям насос (агрегат) очень надежен. Представленный тип насоса относится к агрегатам общего назначения, имеет вид I (является восстанавливаемым). Достаточно легок в ремонте и обслуживании. Они производятся в различных общеклиматических исполнениях, а также категориях размещения (УХЛ 3.1, У2 и Т2). Поставляются на экспорт. Электроагрегаты можно укомплектовать двигателями со взрывозащищенным коробом. После чего, использовать в пожароопасных зонах и взрывоопасных местах производства 1 и 2 класса ГОСТ Р 51330.9-99.




Подпиточные насосы Grundfos развивают достаточно большое давление
Как получить скидку?
Жми “мне нравится”
Распечатай купон
Получи скидку!
- Нажмите кнопку “мне нравится” любой из представленных социальных сетей.
- В появившемся всплывающем окне нажмите кнопку “распечатать купон” . Перед вами появидся скидочный купон.
- Распечатайте купон, который дает Вам право на скидку в размере от 5% до 20% на товары и услуги нашей компании!
Авторизованный сервисный партнер Grundfos
Обслуживание
гарантийное и постгарантийное
на объектах любой сложности
Пусконаладка
Насосная техника довольно сильно эволюционировала с момента её внедрения в народное хозяйство. На данный момент подобные аппараты зачастую оснащены всевозможной автоматикой. Начиная от защиты от сухого хода, механическими обратными клапанами, исключающими обратный проток перекачиваемой субстанции и заканчивая мощными электронными блоками, позволяющими регулировать скорость вращения, изменяя частоту электрического тока, измерять различные характеристики в режиме реального времени: температуру, силу тока, величину протока и тому подобные.
Не прошли эти процессы и мимо насосов Grundfos для подпитки системы отопления и котла. Эти современные аппараты сочетают в себе отличное качество вместе с применением последних достижений науки и техники. Несмотря на, с первого взгляда, вспомогательную функцию, эти устройства способны создавать достаточно большое давление, что позволяет использовать их даже при первичном заполнении системы, либо при плановой замене теплоносителя.
А для более подробного ознакомления с ассортиментом, можно обратиться к каталогу подпиточных насосов Grundfos, расположенном на сайте официального представителя производителя в нашей стране, компании «Единый сервисный центр».
Монтаж чиллера и системы кондиционирования в здании ТЦ на Каширском шоссе в г. Москва
Сотрудниками ЗАО “Единый Сервисный Центр” был проведен монтаж чиллера и сопутствующего оборудования в здании ТЦ на Каширском Шоссе.
Где купить “Подпиточные насосы Grundfos”?
Отгрузка товара “Подпиточные насосы Grundfos”
– самовывозом по адресу г. Москва, 127282, Полярная улица, дом 31А, строение 1. (показать карту)
В других городах
Стоимость доставки в указанных городах зависит от наличия товара на местном складе. Актуальное наличие можно уточнить по телефону нашего офиса в вашем городе:
Мы сможем предложить Вам максимально низкую цену и сжатые сроки доставки, по сравнению с конкурентами в Вашем регионе.
Роль подпиточных насосов Grundfos в системе отопления
Для систем отопления роль насосной техники особенно важна. Во-первых, многие современные системы требуют принудительной циркуляции теплоносителя в контуре, а во-вторых время от времени система требует пополнения объёма теплонесущей жидкости. Абсолютно герметичный контур создать возможно, но это не станет панацеей, потому как через определённый период времени требуется частичная или же полная замена теплоносителя, в зависимости от технических условий отопительной системы. Также не стоит забывать и о плановом техническом обслуживании, при котором производится промывка радиаторов и контура в целом, что подразумевает под собой разгерметизацию отопительного контура. Поэтому, независимо от географического положения владельца системы отопления (например, в Люберцах), ему пригодится питательный насос Grundfos.
Для чего нужны подпиточные насосные агрегаты?
Ответ на этот вопрос охватывает множество областей промышленного и бытового применения. Речь идёт о кондиционировании, отоплении, вентиляции и прочих инженерных конструкциях. И внедрение в различные вспомогательные и основные производственные процессы позволяет использовать подпиточные насосы Грундфос даже для агрессивной среды и жидкостей. Это станет залогом безостановочной работы производственной линии, например СИП-мойки, которая является важнейшим элементом в пищевой промышленности.
Различное исполнение агрегатов позволяет использовать их при любых условиях окружающей среды: в жилом помещении, в цеху, в котельной, на открытом воздухе. Ведь производитель позаботился обо всех возможных способах использования этого типа оборудования. И даже разработан уличный насос Грюндфос, актуальный в Королеве и Мытище.
Теперь Вам нужно только внимательно выбрать модель необходимого подпиточного насоса, основываясь на технических условиях своей системы.
Правила монтажа насосов для котла
Любое оборудование, будь то агрегат для отопительной системы, или насос для промывки котлов, должно монтироваться строго с рекомендациями производителя. Одно из самых важных условий – правильно подобрать расположение прибора. Вал насоса должен быть расположен строго горизонтально. В противном случае внутри системы образуются воздушные пробки, из-за чего подшипники и другие элементы агрегата останутся без смазки. Результатом этого станет быстрый износ деталей прибора.
Еще одно важное условие – это правильный выбор места для врезки насоса. Агрегат должен заставлять жидкость перемещаться по трубопроводу. Стандартная схема монтажа прибора указана на изображении ниже
Стандартная схема монтажа прибора указана на изображении ниже.
Основные элементы на схеме изображены в таком порядке:
- котел;
- муфтовое соединение;
- вентили;
- система сигнализации;
- насос;
- фильтр;
- бак мембранного типа;
- отопительные радиаторы;
- линия подпитки жидкостью;
- блок управления;
- датчик температуры;
- аварийный датчик;
- заземление.
Данная схема обеспечивает максимально эффективную работу насоса и отопительной системы. При этом потребление электроэнергии каждым отдельным элементом системы сводится к минимуму.
Какие насосы используются для котельных
Сетевые насосы для котельных наиболее часто бывают центробежными, оснащенными электродвигателем. По типу их можно поделить на: конденсатные, сетевые, подпиточные, предназначенные для сырой воды. Также можно встретить такой тип насосов, как питательный.
В котельных системах водопровода принято устанавливать сразу несколько устройств, имеющих одинаковые характеристики. Насосы соединяют параллельно, при этом один из них является основным, а второй является резервным и запускается по мере необходимости, когда выходит из строя первый. Однако возможна и работа сразу двух аппаратов. В таком случае, давление воды в трубах остается таким же, как и при работе одной установки, но зато увеличивается подача воды, уровень которой становится равным сумме подаче каждого из устройств.
Для котельных наиболее оптимальным вариантом будет установка центробежного 1-ступенчатого насоса типа КМ, 1-ступенчатого агрегата типа Д с 2-сторонним всасыванием, либо многоступенчатого изделия типа ЦНСГ. Кроме того, многие профессионалы рекомендуют устанавливать в котельной установки типа КС, являющиеся конденсатными. При этом конечный выбор зависит от конкретных требований покупателя, которые, как правило, обуславливаются условиями эксплуатации будущего оборудования.
Выбор устройства и расчет требуемого напора
Насосы для котельных выбираются, строго исходя из требований системы отопления, а точнее, из требуемого напора. Чтобы понять, какой напор необходим для оптимальной работы вашей системы, можно обратиться к созданной для этих целей формуле.
Формула на первый взгляд выглядит не самой простой, однако при изучении каждого значения расчет требуемого напора произвести не составит большого труда. Символы в формуле, по которой можно сделать расчет нужного напора, означают:
- H – нужная величина напора в метрах водяного столба;
- Lсум – общая длина контуров, учитывая трубы обратного хода и подачи. Если вы используете теплый пол, нужно учитывать в расчете длину проложенных под полом труб;
- Rуд – удельный уровень сопротивления труб системы. Учитывая запас, принимают на 1 погонный метр 150 Па;
- r – общее значение сопротивления трубопровода системы;
- Pt – удельная плотность носителя тепла;
- G – постоянная, которая равна 9,8 метрам на квадратный сантиметр, или единица ускорения свободного падения.
Нередко возникает сложность подсчета суммарного сопротивления системных элементов. Однако в таком случае можно упростить общую формулу, заменив вместо данной суммы коэффициент k, являющийся поправочным. Так, поправочный коэффициент системы, в которой установлены какие-либо терморегуляторы, будет равен 1,7.
У обычной системы, предусматривающей фитинги стандартного вида и краны, не имеющие элементов для термостатической регулировки, поправочный коэффициент равняется 1,3. Система же, имеющая множество разветвлений и запорно-регулирующую арматуру с большой насыщенностью, имеет этот коэффициент на уровне 2,2. Расчет по конечной формуле, в случае с поправочным коэффициентом, будет иметь такой вид: H=(Lcум*Rуд*k)/(Pt*g).
Произведя расчет по данной формуле, вы сможете понять, какими параметрами и характеристиками владеет насос, который нужно приобрести. Подчеркнем, что насос для котельных рекомендуется выбирать такой, мощность которого не будет превышать необходимую для создания нужно напора. Купив насос с мощностью, превышающей нужную для обеспечения желаемого напора, вы попросту потратите средства впустую.
Что нужно об этом знать
В первую очередь, желательно изучить устройство системы отопления, понять суть ее работы. Начнем с того, что отопление начинается с котельных, где сжигают какое-либо топливо (газ, уголь, дрова), а затем тепло передается по трубам посредством теплоносителя. Теплоносители бывают нескольких видов: воздух, пар и самый распространенный — вода. Вот только вода имеет свойство замерзать при низких температурах. Поэтому там, где это необходимо, используется антифриз, разбавленный водой для того, чтобы уменьшить негативное разрушающее воздействие на трубопровод. Производится расчет, помогающий определить правильное соотношение воды и антифриза. При центральном отоплении теплоноситель может направляться по насосной системе или же по обычной.
Обычная, или естественная, система устроена очень просто: вода, нагреваемая в котле, движется по одним трубам, прогревая радиаторы, а затем возвращается по другим, чтобы снова нагреться. Есть в этом несложном устройстве еще расширительный бак и воздухоотводчики. Последние нужны для того, чтобы устранить пузырьки воздуха и различных газов, которые могут накопиться в трубах. А в расширительный бак уходит лишняя влага, которая появляется, когда вода расширяется от нагревания.
Для закрытой системы отопления характерен насос. Он помогает разгонять воду сильнее, чем она движется в обычной безнасосной системе. Особенно нужен насос в том случае, если трубы слишком узкие, и это мешает циркулировать теплоносителю.
1 Область применения и характеристики
Характерными чертами сетевых насосных устройств являются простота монтажа и неприхотливость в обслуживании. Такие материалы, как качественная сталь и серый чугун, из которых изготавливается подобная техника, способствуют повышению запаса прочности и долговечности насоса. Технические характеристики сетевых насосов позволяют им работать с преимущественно чистой водой, которая не должна содержать твердые части диаметром больше 0,2 мм, а также, более 5 мг/л механических примесей.
Чаще всего применяются сетевые насосные аппараты с целью создания циркуляции воды в теплофикационных сетях, а также для обслуживания бойлерной (подогревательной) сетевой установки. Изготавливаются такие агрегаты как с одной передачей, так и в 2-ступенчатом варианте. Привод функционирует за счет электрических силовых агрегатов (двигателей). Имеют вид горизонтальных насосов.
Агрегаты также включают в свое устройство:
- корпус с горизонтальным разъемом;
- рабочее колесо с двусторонним входом воды;
- подшипники, вал и концевые уплотнительные элементы;
- камеры для концевых уплотнений и фланцы для крепления подшипников, установленные в корпус;
- подшипники качения, которые служат опорой для ротора;
- роликовый или шариковый опорный подшипник для привода;
- подшипник для радиальной оси.
Средняя подача воды аппаратов для котельных составляет 450-500 кубометров в час, напор в районе 50-70 м, а такой параметр, как давление на входе, варьируется в пределах 16 килограммов на один квадратный сантиметр. Насосы, назначение которых заключается в циркуляции горячей воды в небольших отопительных системах, имеют меньшие показатели мощности и производительности, но и стоят они на порядок дешевле.
Сфера применения сетевых изделий не ограничивается только системами отопления, в частности, котельными. Это оборудование с успехом используют для подачи ГСМ на базы, склады и промышленные предприятия, для подкачки реагентов в водоочистные сооружения, а также в водоподготовительных системах, предназначенных для подкачки воды в системы водяного снабжения при падении уровня давления в трубах. Вместе с тем, применение такому оборудованию находится и при очистке резервуаров, а также хранилищ для такого вещества, как мазут.




















